环境保护信息公示
万搏在线登录位于成都市武侯大道顺江段73号武侯新城,周边以工厂企业为主。公司占地100亩,总建筑面积54007平方米。主导产品为“万搏(中国)万搏”牌系列电热蚊香片、电热液体蚊香等万搏在线登录防疫卫生用品和“万搏(中国)万搏”牌系列电热毯、暖手器等家用取暖器具产品。
公司高度重视环境管理,2006年搬迁到武侯新城以来,水、大气、噪声等排放指标经环境监测部门测试,均符合国家和地方法律法规要求,未发生过环境污染事件。公司已通过ISO14001环境管理体系认证,每年顺利通过环境管理体系工厂监督复查。目前公司正致力于质量、环境管理体系的持续改进,努力使公司朝着质量、环境双优企业的方向发展。
环保承诺
把提高企业市场竞争能力,最大限度地减少环境污染,合理利用能源、资源作为公司的发展理念。为此我们承诺:遵守环保法规,提升环境意识。努力节能降耗,落实环境指标 规,提升环境意识。实施环境控制,持续改进提高。
排污情况介绍
主要污染物产出情况:
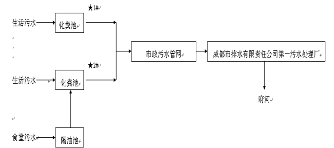
废水:公司在生产过程中无生产废水排放,仅有生活污水排放,主要产生于职工洗手、洗澡、卫生间清洗和食堂用水等。食堂污水先经隔离池处理后,再与其它生活污水一同进入化粪池处理后,经武侯新城污水管网,直接进入三环路城市污水管网,然后经成都市排水有限责任公司第一污水处理厂处理后,最终排入府河。生活污水中各项指标排放浓度均满足《污水综合排放标准》(GB 8978-1996)表4中三级标准要求,“氨氮”参照《污水排入城镇下水道水质标准》(GB/T 31962-2015)表1中B类标准要求。
噪声:公司的噪声主要为生产设备和辅助设备产生的机械噪声,主要声源有挤塑机、冲床、压力机、风机等。公司采用减震、厂房隔声、吸声等措施进行降噪处理。公司夜间不生产,昼间噪声均满足《工业企业厂界环境噪声排放标准》(GB 12348-2008)表1中3类标准要求。
废气:公司的废气排放量较少,主要是在生产过程中产生的电子元器件焊接烟气、职工食堂产生的餐饮油烟(每天只有中餐)和一台生活锅炉产生的烟气。公司采用抽风系统将废气引至各车间顶楼排放。焊接烟气经15米高排气筒直接排入大气环境。餐饮油烟经油烟净化设施处理后经10米高排气筒排入大气环境。锅炉以天然气为燃料,产生的锅炉烟气直接排入大气环境。燃气锅炉排放烟气各项指标排放浓度均满足《锅炉大气污染物排放标准》(GB 13271-2014)表3中燃气锅炉标准限值。职工食堂饮食油烟排放浓度满足《饮食业油烟排放标准》(GB 18483-2001)中大型标准的要求。
固废:公司生产过程中产生的固废主要是各类报废原材料。废电源线、废包装材料均由废旧物资公司回收。生活垃圾及化粪池污泥由市政环卫部门清运、处理。废乳化液、废有机溶剂、含油废物、废机油、废清洗液、废农药包装桶、化学试剂瓶等危险废物委托第三方有危废资质公司处置。
公司《排放污染物许可证》(证书编号:川环许A武2280)排放主要污染物种类及浓度:PH:6~9;SS:400mg/L;COD:500mg/L;NH3-N:45mg/L;BOD5:300mg/L;动植物油:100mg/L;LAS:20mg/L;二氧化硫:100mg/ m³;氮氧化物:400mg/m³。
噪声:昼间:65dBA。
给排水
1、 给水
公司供水为自来水,由城市自来水管网直接供给。市政给水管网接入公司给水管道直径为DN300,总的生活用水能满足水量、水压要求。给水系统包括生活给水系统、消防给水系统、浇洒绿地等用水系统。
2、排水系统、雨水系统
公司排水采用雨水、污水分设排水管网的分流制排水系统。雨水经DN500mm的雨水管道进入城市雨水管网。污水经地埋式污水处理设施处理后接入排污管管径为DN400mm的武侯新城水管网,然后进入三环路城市污水管网,排入成都市第一污水处理厂处理后,最终排入府河。
污水处理工艺
2017年度年度环境自行监测情况
废气排放检测结果及评价标准
|
检测时间、频次、结果 检测点位、项目 |
4月18日 |
限值* |
||||
|
1次 |
2次 |
3次 |
||||
|
蒸汽锅炉(0.7T/h)废气排气筒 |
标干流量(m³/h) |
667 |
656 |
664 |
/ |
|
|
含氧量(%) |
5.5 |
5.4 |
5.7 |
/ |
||
|
颗粒物 |
排放浓度(mg/ m³) |
7.36 |
10.7 |
9.04 |
/ |
|
|
折算浓度(mg/ m³) |
8.55 |
12.3 |
10.6 |
20 |
||
|
二氧化硫(SO2) |
排放浓度(mg/ m³) |
3 |
3 |
3 |
/ |
|
|
折算浓度(mg/ m³) |
4 |
3 |
4 |
50 |
||
|
氮氧化物(NOx) |
排放浓度(mg/ m³) |
54 |
53 |
49 |
/ |
|
|
折算浓度(mg/ m³) |
63 |
61 |
58 |
150 |
||
废水检测结果及评价标准 单位:mg/L pH无量纲
|
检测点位 |
检测时间 |
检测项目 |
检测频次及结果 |
限值* |
|||
|
1次 |
2次 |
3次 |
均值 |
||||
|
废水总排口 |
4月18日 |
PH |
7.36 |
7.46 |
7.53 |
7.36~7.53 |
6~9 |
|
化学需氧量(COD) |
301 |
322 |
355 |
326 |
500 |
||
|
悬浮物(SS) |
147 |
160 |
128 |
145 |
400 |
||
|
氨氮(NH3-N) |
40.8 |
43.9 |
43.0 |
42.6 |
45 |
||
|
五日生化需氧量(BOD5) |
168 |
166 |
157 |
164 |
300 |
||
|
阴离子表面活性剂 |
1.18 |
1.12 |
1.21 |
1.17 |
20 |
||
|
动植物油 |
4.22 |
4.11 |
3.65 |
3.99 |
100 |
||
噪声检测结果及评价标准 单位:dB(A)
|
编号 |
检测点位 |
主要声源 |
4月18日 |
限值* |
|
昼间 |
||||
|
1# |
西厂界外1m(装配车间北面) |
装配车间噪声 |
54 |
65 |
|
2# |
西厂界外1m(装配车间南面) |
装配车间噪声 |
56 |
|
|
3# |
南厂界外1m(冷却塔西面) |
冷却塔噪声 |
58 |
|
|
4# |
南厂界外1m(冷却塔东面) |
冷却塔噪声 |
57 |
|
|
5# |
东厂界外1m(锅炉南面) |
锅炉、抽油烟机噪声 |
53 |
|
|
6# |
东厂界外1m(锅炉北面) |
锅炉、抽油烟机噪声 |
55 |
|
|
7# |
东厂界外1m(食堂南面) |
锅炉、抽油烟机噪声 |
55 |
|
|
8# |
东厂界外1m(食堂北面) |
锅炉、抽油烟机噪声 |
54 |